Здравствуйте, гость ( Вход | Регистрация )

3 страниц V   1 2 3 >  
Ответить в данную темуНачать новую тему
Проблема с аварийкой..
MaiNa
сообщение 16.1.2012, 9:50
Сообщение #1


Вставить ник


***

Группа: Пользователи
Сообщений: 289
Регистрация: 20.10.2010
Из: Tver'
Пользователь №: 5 126
Авто:Supra 2JZ-GTE/AT



Вчера заметил что перестала работать аварийка.. Проверил кнопку-рабочая.
Сами поворотники по отдельности работают.. Кто подскажет где стоит реле? И отдельное ли оно?


--------------------
f*ck the fuel economy...

"Но главное что водитель автомобиля Toyota Supra, если он, конечно, не самоубийца, обязан уметь и знать больше тех, кто ездит на т/с "общего назначения""-Эксперт группа журнала Ар тест от 1994 года..
Перейти в начало страницы
 
+Цитировать сообщение
Wolf_sw
сообщение 16.1.2012, 15:05
Сообщение #2


Вставить ник


*****

Группа: Пользователи
Сообщений: 1 421
Регистрация: 24.6.2011
Из: Sweden
Пользователь №: 6 080
Авто:много разных




по моему в 80 кнока сама замыкает просто обе стороны. и если у тебя моргают правый и левый поворот а от кнопки аварийка не моргает проблема в кнопке.
кнопка просто замыкает 2 контура а реле то которое и поворотами управляет. вроде так. и без кнопки аварийки повороты работать не должны.
Причина редактирования: Правила, п. 1.8.4.
Перейти в начало страницы
 
+Цитировать сообщение
MaiNa
сообщение 16.1.2012, 16:01
Сообщение #3


Вставить ник


***

Группа: Пользователи
Сообщений: 289
Регистрация: 20.10.2010
Из: Tver'
Пользователь №: 5 126
Авто:Supra 2JZ-GTE/AT



Wolf_sw сегодня ковырял реле, ставил другое такая же история.. Только теперь при нажимании на кнопку в реле появляется звук бжжжж а толку нет.. Пойду перемкну кнопку))


--------------------
f*ck the fuel economy...

"Но главное что водитель автомобиля Toyota Supra, если он, конечно, не самоубийца, обязан уметь и знать больше тех, кто ездит на т/с "общего назначения""-Эксперт группа журнала Ар тест от 1994 года..
Перейти в начало страницы
 
+Цитировать сообщение
sergo464
сообщение 16.1.2012, 16:07
Сообщение #4


Вставить ник

Чайзеровод
*

Группа: Пользователи
Сообщений: 41
Регистрация: 11.4.2008
Из: Красноярск
Пользователь №: 1 501
Авто:Toyota Supra JZA70,Crown JZS173W



для питания аварийки есть отдельный предохранитель HAZARD или HAZ ,он не связан с поворотниками
Перейти в начало страницы
 
+Цитировать сообщение
MaiNa
сообщение 16.1.2012, 16:16
Сообщение #5


Вставить ник


***

Группа: Пользователи
Сообщений: 289
Регистрация: 20.10.2010
Из: Tver'
Пользователь №: 5 126
Авто:Supra 2JZ-GTE/AT



sergo464- нет ни того не другого.. Он в ногах должен быть?


--------------------
f*ck the fuel economy...

"Но главное что водитель автомобиля Toyota Supra, если он, конечно, не самоубийца, обязан уметь и знать больше тех, кто ездит на т/с "общего назначения""-Эксперт группа журнала Ар тест от 1994 года..
Перейти в начало страницы
 
+Цитировать сообщение
Wolf_sw
сообщение 16.1.2012, 18:19
Сообщение #6


Вставить ник


*****

Группа: Пользователи
Сообщений: 1 421
Регистрация: 24.6.2011
Из: Sweden
Пользователь №: 6 080
Авто:много разных



попробуй найти просто у кого кнопку подкинуть.
Перейти в начало страницы
 
+Цитировать сообщение
MaiNa
сообщение 17.1.2012, 13:45
Сообщение #7


Вставить ник


***

Группа: Пользователи
Сообщений: 289
Регистрация: 20.10.2010
Из: Tver'
Пользователь №: 5 126
Авто:Supra 2JZ-GTE/AT



Сегодня проверили кнопку и реле еще раз! Толку ноль... Интересно где предохроник?


--------------------
f*ck the fuel economy...

"Но главное что водитель автомобиля Toyota Supra, если он, конечно, не самоубийца, обязан уметь и знать больше тех, кто ездит на т/с "общего назначения""-Эксперт группа журнала Ар тест от 1994 года..
Перейти в начало страницы
 
+Цитировать сообщение
Wolf_sw
сообщение 17.1.2012, 14:00
Сообщение #8


Вставить ник


*****

Группа: Пользователи
Сообщений: 1 421
Регистрация: 24.6.2011
Из: Sweden
Пользователь №: 6 080
Авто:много разных



у меня было. выкатил ка кто раз после пару месяцев свою... завел... смотрю поворот горит на одну сторону и не моргате... выключил ... так же фигня...горит и все... ни авариййка ни повроты не работали... под дня про(мучался) потом лупанул рукой по панели и все заработало... с тех пор проблем пока не возникало.
предохранитель под ногами вроде справа под маленокй кришечкой. реле там же.
Перейти в начало страницы
 
+Цитировать сообщение
MaiNa
сообщение 17.1.2012, 14:09
Сообщение #9


Вставить ник


***

Группа: Пользователи
Сообщений: 289
Регистрация: 20.10.2010
Из: Tver'
Пользователь №: 5 126
Авто:Supra 2JZ-GTE/AT



Реле нашел..Предики вроде все целые(прозвонили)
Когда с сигналки закрываешь моргают все(только хз как она там подключена)


--------------------
f*ck the fuel economy...

"Но главное что водитель автомобиля Toyota Supra, если он, конечно, не самоубийца, обязан уметь и знать больше тех, кто ездит на т/с "общего назначения""-Эксперт группа журнала Ар тест от 1994 года..
Перейти в начало страницы
 
+Цитировать сообщение
Wolf_sw
сообщение 17.1.2012, 14:10
Сообщение #10


Вставить ник


*****

Группа: Пользователи
Сообщений: 1 421
Регистрация: 24.6.2011
Из: Sweden
Пользователь №: 6 080
Авто:много разных



у меня тоже самое было smile.gif но в сигналке на эти 2 моргания или сколько там у теюя своя реле smile.gif а не та что управлет поворотами. сигналка клиффорд ?

модератор, прошу прощения больше не повторится.


Прикрепленное изображение Зачем цитировать последний пост?

Сообщение отредактировал Wolf_sw - 17.1.2012, 14:54
Причина редактирования: Правила, п. 1.8.4.
Перейти в начало страницы
 
+Цитировать сообщение
MaiNa
сообщение 17.1.2012, 14:37
Сообщение #11


Вставить ник


***

Группа: Пользователи
Сообщений: 289
Регистрация: 20.10.2010
Из: Tver'
Пользователь №: 5 126
Авто:Supra 2JZ-GTE/AT



Нет там вошпе бред в виде Мистери стоит..


--------------------
f*ck the fuel economy...

"Но главное что водитель автомобиля Toyota Supra, если он, конечно, не самоубийца, обязан уметь и знать больше тех, кто ездит на т/с "общего назначения""-Эксперт группа журнала Ар тест от 1994 года..
Перейти в начало страницы
 
+Цитировать сообщение
Wolf_sw
сообщение 17.1.2012, 14:56
Сообщение #12


Вставить ник


*****

Группа: Пользователи
Сообщений: 1 421
Регистрация: 24.6.2011
Из: Sweden
Пользователь №: 6 080
Авто:много разных



и все равно мне видится проблема в самой кнопке. потому что если поворотники работают и аварийка должна. а с ручки переключателей поворотов провода на реле идут через кнопку. значит если работают поворотники и не работает аварийка дело поидее в кнопке.
Перейти в начало страницы
 
+Цитировать сообщение
MaiNa
сообщение 17.1.2012, 15:19
Сообщение #13


Вставить ник


***

Группа: Пользователи
Сообщений: 289
Регистрация: 20.10.2010
Из: Tver'
Пользователь №: 5 126
Авто:Supra 2JZ-GTE/AT



Уговорил))) Пойду на прямую замкну..


--------------------
f*ck the fuel economy...

"Но главное что водитель автомобиля Toyota Supra, если он, конечно, не самоубийца, обязан уметь и знать больше тех, кто ездит на т/с "общего назначения""-Эксперт группа журнала Ар тест от 1994 года..
Перейти в начало страницы
 
+Цитировать сообщение
Wolf_sw
сообщение 17.1.2012, 16:07
Сообщение #14


Вставить ник


*****

Группа: Пользователи
Сообщений: 1 421
Регистрация: 24.6.2011
Из: Sweden
Пользователь №: 6 080
Авто:много разных



тока ты аккуратно замыкай.
Перейти в начало страницы
 
+Цитировать сообщение
amazis
сообщение 17.1.2012, 16:55
Сообщение #15


Вставить ник


***

Группа: Пользователи
Сообщений: 350
Регистрация: 24.2.2011
Из: 125rus
Пользователь №: 5 716
Авто:JZA80 GTE MT



обычно (в тойотах) кнопку аварийки отсоединяешь и не работают поворотники - может кнопка сама не исправна, раз такая песьня?

Сообщение отредактировал amazis - 17.1.2012, 16:55


--------------------
Перейти в начало страницы
 
+Цитировать сообщение
MaiNa
сообщение 17.1.2012, 17:27
Сообщение #16


Вставить ник


***

Группа: Пользователи
Сообщений: 289
Регистрация: 20.10.2010
Из: Tver'
Пользователь №: 5 126
Авто:Supra 2JZ-GTE/AT



Короче замкнул.. Есть постоянный + на включения правого и левого но на разъеме нет плюса на замыкание обоеих цепей.. Че дальше делать я не знаю.. pardon.gif


--------------------
f*ck the fuel economy...

"Но главное что водитель автомобиля Toyota Supra, если он, конечно, не самоубийца, обязан уметь и знать больше тех, кто ездит на т/с "общего назначения""-Эксперт группа журнала Ар тест от 1994 года..
Перейти в начало страницы
 
+Цитировать сообщение
Wolf_sw
сообщение 17.1.2012, 20:37
Сообщение #17


Вставить ник


*****

Группа: Пользователи
Сообщений: 1 421
Регистрация: 24.6.2011
Из: Sweden
Пользователь №: 6 080
Авто:много разных



так если плюсы есть значит нет минуса. аварийка землей управлется получается так ?
так а замкнул на кнопке моргать стала ? без кнопки ?
Перейти в начало страницы
 
+Цитировать сообщение
MaiNa
сообщение 17.1.2012, 21:02
Сообщение #18


Вставить ник


***

Группа: Пользователи
Сообщений: 289
Регистрация: 20.10.2010
Из: Tver'
Пользователь №: 5 126
Авто:Supra 2JZ-GTE/AT



Там получается один + и 2 - на поворотники с переключателя..
А посередине фишки один + и один - на аварийку..(+ сцу.о нету) подали туда плюс все работает.. НО есть косяк!(пока ковыряли релюшка подавала звуки соотв. + был но слабый, в итоге реле замолчало и все тишина) Бесит! angry.gif


--------------------
f*ck the fuel economy...

"Но главное что водитель автомобиля Toyota Supra, если он, конечно, не самоубийца, обязан уметь и знать больше тех, кто ездит на т/с "общего назначения""-Эксперт группа журнала Ар тест от 1994 года..
Перейти в начало страницы
 
+Цитировать сообщение
Wolf_sw
сообщение 17.1.2012, 22:26
Сообщение #19


Вставить ник


*****

Группа: Пользователи
Сообщений: 1 421
Регистрация: 24.6.2011
Из: Sweden
Пользователь №: 6 080
Авто:много разных



крепись... говорил аккуратно..
Перейти в начало страницы
 
+Цитировать сообщение
Bars
сообщение 18.1.2012, 7:43
Сообщение #20


Вставить ник

Суправод
**

Группа: Пользователи
Сообщений: 131
Регистрация: 23.2.2009
Из: Самара
Пользователь №: 3 365
Авто:JZA61 2JZ-GE/AT



Под капотом в основоном блоке - пред №6

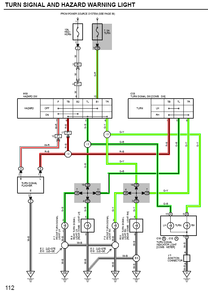
До кучи схема - там всё понятно думаю.

Прикрепленное изображение



Прикрепленное изображение


--------------------
Изготовление и ремонт стеклопластика
Перейти в начало страницы
 
+Цитировать сообщение
Wolf_sw
сообщение 18.1.2012, 10:57
Сообщение #21


Вставить ник


*****

Группа: Пользователи
Сообщений: 1 421
Регистрация: 24.6.2011
Из: Sweden
Пользователь №: 6 080
Авто:много разных



вообще то я это предохранитель менял когда у меня сигнал не работал... ну тот который туууу туууу!
Перейти в начало страницы
 
+Цитировать сообщение
beast_drc
сообщение 18.1.2012, 11:10
Сообщение #22


Вставить ник

Cуправод
******

Группа: Модераторы
Сообщений: 6 059
Регистрация: 26.5.2007
Из: Россия Москва ЮАО-ЮВАО
Пользователь №: 1 333
Авто:'99 ('92/'96) JZA80 RZ-S AT LHD



вот, тока я хотел сказать, что надо схемы смотреть, а не гадать на кофейной гуще


--------------------
"Проще продать атмо старую Супру и купить турбо новую Супру" - Да, проще. Интереснее? - Однозначно НЕТ
SZ AT > RZ-S AT > RZ-S AT LHD
Перейти в начало страницы
 
+Цитировать сообщение
MaiNa
сообщение 18.1.2012, 12:41
Сообщение #23


Вставить ник


***

Группа: Пользователи
Сообщений: 289
Регистрация: 20.10.2010
Из: Tver'
Пользователь №: 5 126
Авто:Supra 2JZ-GTE/AT



Хм сигнал вроде работает.. Пойду посмотрю..


--------------------
f*ck the fuel economy...

"Но главное что водитель автомобиля Toyota Supra, если он, конечно, не самоубийца, обязан уметь и знать больше тех, кто ездит на т/с "общего назначения""-Эксперт группа журнала Ар тест от 1994 года..
Перейти в начало страницы
 
+Цитировать сообщение
Wolf_sw
сообщение 18.1.2012, 13:05
Сообщение #24


Вставить ник


*****

Группа: Пользователи
Сообщений: 1 421
Регистрация: 24.6.2011
Из: Sweden
Пользователь №: 6 080
Авто:много разных



по схеме получается что у них повороты и сигнал завязаны... глазам не верю.
Перейти в начало страницы
 
+Цитировать сообщение
MaiNa
сообщение 18.1.2012, 13:18
Сообщение #25


Вставить ник


***

Группа: Пользователи
Сообщений: 289
Регистрация: 20.10.2010
Из: Tver'
Пользователь №: 5 126
Авто:Supra 2JZ-GTE/AT



Wolf_sw не ты один.. Сходил щас посмотрел предик целый сигнал работает аварийка молчитт((


--------------------
f*ck the fuel economy...

"Но главное что водитель автомобиля Toyota Supra, если он, конечно, не самоубийца, обязан уметь и знать больше тех, кто ездит на т/с "общего назначения""-Эксперт группа журнала Ар тест от 1994 года..
Перейти в начало страницы
 
+Цитировать сообщение
Wolf_sw
сообщение 18.1.2012, 13:29
Сообщение #26


Вставить ник


*****

Группа: Пользователи
Сообщений: 1 421
Регистрация: 24.6.2011
Из: Sweden
Пользователь №: 6 080
Авто:много разных



так а реле сдохла или повротники работаю как и должны моргают ?
Перейти в начало страницы
 
+Цитировать сообщение
MaiNa
сообщение 18.1.2012, 13:43
Сообщение #27


Вставить ник


***

Группа: Пользователи
Сообщений: 289
Регистрация: 20.10.2010
Из: Tver'
Пользователь №: 5 126
Авто:Supra 2JZ-GTE/AT



Реле работает. Повороты тоже. Так и не появился плюс на аврийку в кнопке.


--------------------
f*ck the fuel economy...

"Но главное что водитель автомобиля Toyota Supra, если он, конечно, не самоубийца, обязан уметь и знать больше тех, кто ездит на т/с "общего назначения""-Эксперт группа журнала Ар тест от 1994 года..
Перейти в начало страницы
 
+Цитировать сообщение
Wolf_sw
сообщение 18.1.2012, 14:04
Сообщение #28


Вставить ник


*****

Группа: Пользователи
Сообщений: 1 421
Регистрация: 24.6.2011
Из: Sweden
Пользователь №: 6 080
Авто:много разных



повесь сам плюс от чего нить под панелью где постоянно 12 вольт мимо замка. и счастье.
Перейти в начало страницы
 
+Цитировать сообщение
beast_drc
сообщение 18.1.2012, 14:04
Сообщение #29


Вставить ник

Cуправод
******

Группа: Модераторы
Сообщений: 6 059
Регистрация: 26.5.2007
Из: Россия Москва ЮАО-ЮВАО
Пользователь №: 1 333
Авто:'99 ('92/'96) JZA80 RZ-S AT LHD



MaiNa, ты схему смотрел? у тебя + должен быть на 8 и 10 контакте в фишке. вот тут :

Конкретно по твоей проблеме пин 8 Если на нем нет +12, то смотри провод, который идет до прдохранителя, значит где-то обрыв. на схеме указаны места соединений частей проводки, в частности:

IF1 - INSTRUMENT PANEL WIRE AND COWL WIRE (INSTRUMENT PANEL REINFORCEMENT LH)
IB1 - ENGINE ROOM MAIN WIRE AND COWL WIRE (LEFT KICK PANEL)

поиск по IF1 и IB1 в мануале даст тебе ответы на все вопросы что и где находится. только расположение будет не слева, а справа. вот и все.

Прикрепленное изображение

Цитата(Wolf_sw @ 18.1.2012, 16:08) *
повесь сам плюс от чего нить под панелью где постоянно 12 вольт мимо замка. и счастье.

это не счастье, это голимый колхоз

Там прозвонить надо 3 провода всего


--------------------
"Проще продать атмо старую Супру и купить турбо новую Супру" - Да, проще. Интереснее? - Однозначно НЕТ
SZ AT > RZ-S AT > RZ-S AT LHD
Перейти в начало страницы
 
+Цитировать сообщение
MaiNa
сообщение 18.1.2012, 14:10
Сообщение #30


Вставить ник


***

Группа: Пользователи
Сообщений: 289
Регистрация: 20.10.2010
Из: Tver'
Пользователь №: 5 126
Авто:Supra 2JZ-GTE/AT




beast_drc именно что на 10 есть а на 8 нету! Сам звонить не полезу мне хватило(Газель сгорела)
Wolf_sw Это не выход..


--------------------
f*ck the fuel economy...

"Но главное что водитель автомобиля Toyota Supra, если он, конечно, не самоубийца, обязан уметь и знать больше тех, кто ездит на т/с "общего назначения""-Эксперт группа журнала Ар тест от 1994 года..
Перейти в начало страницы
 
+Цитировать сообщение
beast_drc
сообщение 18.1.2012, 14:15
Сообщение #31


Вставить ник

Cуправод
******

Группа: Модераторы
Сообщений: 6 059
Регистрация: 26.5.2007
Из: Россия Москва ЮАО-ЮВАО
Пользователь №: 1 333
Авто:'99 ('92/'96) JZA80 RZ-S AT LHD



к любому электрику с кусками схемы и картинками разъемов, чтобы он долго не искал. там 3 раза ткнуть тестером и в худшем случае пробросить новый провод на нужный пин.


--------------------
"Проще продать атмо старую Супру и купить турбо новую Супру" - Да, проще. Интереснее? - Однозначно НЕТ
SZ AT > RZ-S AT > RZ-S AT LHD
Перейти в начало страницы
 
+Цитировать сообщение
drool
сообщение 18.1.2012, 14:39
Сообщение #32


Вставить ник

Суправод
******

Группа: Активные пользователи
Сообщений: 7 797
Регистрация: 20.7.2006
Из: Москва, САО
Пользователь №: 1 137
Авто:JZA80 `94/02 TT 6MT



MaiNa, ты сваркой что ли в газеле провода прозванивал?)


--------------------
Мой телефон: 8-926-246-91-96
The BEST Supra - JZA80 TT 6MT
Перейти в начало страницы
 
+Цитировать сообщение
rom@888
сообщение 18.1.2012, 15:55
Сообщение #33


Вставить ник

Суправод в душé :)
******

Группа: Модераторы
Сообщений: 4 279
Регистрация: 7.4.2010
Из: Барнаул
Пользователь №: 4 560
Авто:1998 JZA80 RZ-S AT sold, ACA30 2,0 AT, GSV50 3,5 AT sold, URJ200 5,7 AT, SC54 1,3 MT.



газовой горелкой)


--------------------


Ровная атмо лучше кривой турбы. А ровная турба ещё лучше, ы-ы-ы.
Перейти в начало страницы
 
+Цитировать сообщение
MaiNa
сообщение 18.1.2012, 17:48
Сообщение #34


Вставить ник


***

Группа: Пользователи
Сообщений: 289
Регистрация: 20.10.2010
Из: Tver'
Пользователь №: 5 126
Авто:Supra 2JZ-GTE/AT



drool Не. Там тож была проблема с проводом не приходил плюс ну мы кинули отдельный. И потом на ходу у меня вся подкопотка открытым пламенем загорелась! Ощущения не передоваемые.. Теперь нет желания лезть самому.. На. эксперименты.


--------------------
f*ck the fuel economy...

"Но главное что водитель автомобиля Toyota Supra, если он, конечно, не самоубийца, обязан уметь и знать больше тех, кто ездит на т/с "общего назначения""-Эксперт группа журнала Ар тест от 1994 года..
Перейти в начало страницы
 
+Цитировать сообщение
amazis
сообщение 18.1.2012, 18:02
Сообщение #35


Вставить ник


***

Группа: Пользователи
Сообщений: 350
Регистрация: 24.2.2011
Из: 125rus
Пользователь №: 5 716
Авто:JZA80 GTE MT



ну так кидая плюс, надо предохрон еще вешать smile.gif а по теме - посмотри в правом крыле косу - ее частенько колесами перебивает sad.gif у меня там вашпе все раскрошило после адского клиренса, пару плюсов тож пропадало, на времянках пока сидят - ждут ревизии косы smile.gif


--------------------
Перейти в начало страницы
 
+Цитировать сообщение
Bars
сообщение 18.1.2012, 19:34
Сообщение #36


Вставить ник

Суправод
**

Группа: Пользователи
Сообщений: 131
Регистрация: 23.2.2009
Из: Самара
Пользователь №: 3 365
Авто:JZA61 2JZ-GE/AT



Поддержу по поводу проводов под крылом, и места входа в подкапотку ещё посмотреть стоит, бывает там перегибается.. Колесами даже на своей старой Супре провода протирал.

а так, да, смотри провод белый, который идёт на 8 пин, или прозванивай по схеме со стороны блока предов, сначала вынь пред и проверь наличие напруги на нём, потом дальше по проводу - там два разъёма ещё до кнопки. выше описали какие, вот схема:
смотри на каком участке не проходит, там и смотри проводку.
Прикрепленное изображение


Сообщение отредактировал Bars - 18.1.2012, 19:53


--------------------
Изготовление и ремонт стеклопластика
Перейти в начало страницы
 
+Цитировать сообщение
MaiNa
сообщение 18.1.2012, 22:41
Сообщение #37


Вставить ник


***

Группа: Пользователи
Сообщений: 289
Регистрация: 20.10.2010
Из: Tver'
Пользователь №: 5 126
Авто:Supra 2JZ-GTE/AT



Посмотрим что и как все равно разбирать.. Спасибо.


--------------------
f*ck the fuel economy...

"Но главное что водитель автомобиля Toyota Supra, если он, конечно, не самоубийца, обязан уметь и знать больше тех, кто ездит на т/с "общего назначения""-Эксперт группа журнала Ар тест от 1994 года..
Перейти в начало страницы
 
+Цитировать сообщение
MaiNa
сообщение 22.1.2012, 14:52
Сообщение #38


Вставить ник


***

Группа: Пользователи
Сообщений: 289
Регистрация: 20.10.2010
Из: Tver'
Пользователь №: 5 126
Авто:Supra 2JZ-GTE/AT



Проблема решена тему можно закрывать.. (Протерло половину жгута проводки в левом крыле по движению а/м задымилось и замкнуло)))


--------------------
f*ck the fuel economy...

"Но главное что водитель автомобиля Toyota Supra, если он, конечно, не самоубийца, обязан уметь и знать больше тех, кто ездит на т/с "общего назначения""-Эксперт группа журнала Ар тест от 1994 года..
Перейти в начало страницы
 
+Цитировать сообщение
amazis
сообщение 22.1.2012, 15:29
Сообщение #39


Вставить ник


***

Группа: Пользователи
Сообщений: 350
Регистрация: 24.2.2011
Из: 125rus
Пользователь №: 5 716
Авто:JZA80 GTE MT



а у тебя леворулая тавота?


--------------------
Перейти в начало страницы
 
+Цитировать сообщение
beast_drc
сообщение 22.1.2012, 16:04
Сообщение #40


Вставить ник

Cуправод
******

Группа: Модераторы
Сообщений: 6 059
Регистрация: 26.5.2007
Из: Россия Москва ЮАО-ЮВАО
Пользователь №: 1 333
Авто:'99 ('92/'96) JZA80 RZ-S AT LHD



Цитата(MaiNa @ 22.1.2012, 16:56) *
Проблема решена тему можно закрывать.. (Протерло половину жгута проводки в левом крыле по движению а/м задымилось и замкнуло)))


Да вот теперь интересно как это так ? у тебя не было подкрылков ? В отличии от турбо, у атмо проводка идет в подкапотном и уходит под крыло уже почти у моторного щита. фотки бы, интересно.


--------------------
"Проще продать атмо старую Супру и купить турбо новую Супру" - Да, проще. Интереснее? - Однозначно НЕТ
SZ AT > RZ-S AT > RZ-S AT LHD
Перейти в начало страницы
 
+Цитировать сообщение
MaiNa
сообщение 22.1.2012, 17:08
Сообщение #41


Вставить ник


***

Группа: Пользователи
Сообщений: 289
Регистрация: 20.10.2010
Из: Tver'
Пользователь №: 5 126
Авто:Supra 2JZ-GTE/AT



Amazis - у меня правильный правый руль...))
Вeast_drc - подкрылки стоят машина занижена но не сильно. Жгут проводов до меня уже кто то смотрел и походу закрепили не правильно, при вскрытии жгут был зажат между усилителем и пластиковым подкрылком. А так как у нас в "деревне" асфальт не везде ровный резя чиркала об подкрылок и тем самым протерла его и жгут за одно.
Фото с телефона извиняйте..
Эскизы прикрепленных изображений
Прикрепленное изображение

 


--------------------
f*ck the fuel economy...

"Но главное что водитель автомобиля Toyota Supra, если он, конечно, не самоубийца, обязан уметь и знать больше тех, кто ездит на т/с "общего назначения""-Эксперт группа журнала Ар тест от 1994 года..
Перейти в начало страницы
 
+Цитировать сообщение
Wolf_sw
сообщение 22.1.2012, 17:22
Сообщение #42


Вставить ник


*****

Группа: Пользователи
Сообщений: 1 421
Регистрация: 24.6.2011
Из: Sweden
Пользователь №: 6 080
Авто:много разных



смотрю у многих ауткально - дропни тачку и сожги.

Сообщение отредактировал Wolf_sw - 22.1.2012, 17:22
Перейти в начало страницы
 
+Цитировать сообщение
amazis
сообщение 22.1.2012, 17:33
Сообщение #43


Вставить ник


***

Группа: Пользователи
Сообщений: 350
Регистрация: 24.2.2011
Из: 125rus
Пользователь №: 5 716
Авто:JZA80 GTE MT



странно, а у меня только в правом крыле (со стороны руля) проводка идет, с лева есть проводка но она из салона сразу в моторный отсек ныряет...
MaiNa, я именно по-этому про руль спрашивал


--------------------
Перейти в начало страницы
 
+Цитировать сообщение
beast_drc
сообщение 22.1.2012, 22:33
Сообщение #44


Вставить ник

Cуправод
******

Группа: Модераторы
Сообщений: 6 059
Регистрация: 26.5.2007
Из: Россия Москва ЮАО-ЮВАО
Пользователь №: 1 333
Авто:'99 ('92/'96) JZA80 RZ-S AT LHD



MaiNa, хреново дело, ну главное что нашел..

Wolf_sw, все просто с умом недо делать =)


--------------------
"Проще продать атмо старую Супру и купить турбо новую Супру" - Да, проще. Интереснее? - Однозначно НЕТ
SZ AT > RZ-S AT > RZ-S AT LHD
Перейти в начало страницы
 
+Цитировать сообщение
Wolf_sw
сообщение 22.1.2012, 23:21
Сообщение #45


Вставить ник


*****

Группа: Пользователи
Сообщений: 1 421
Регистрация: 24.6.2011
Из: Sweden
Пользователь №: 6 080
Авто:много разных



да кстати.... найти проблему считай уже на половину почнить.
Перейти в начало страницы
 
+Цитировать сообщение
MaiNa
сообщение 23.1.2012, 7:37
Сообщение #46


Вставить ник


***

Группа: Пользователи
Сообщений: 289
Регистрация: 20.10.2010
Из: Tver'
Пользователь №: 5 126
Авто:Supra 2JZ-GTE/AT



beast_drc - Да ты прав главное что нашел!
С занижением то проблем не было до этого кроме чирканья об асфальт бампером..
Есть мысль что все это получилось после дтп(слетело крепление жгута вот он и упал на подкрылок)


--------------------
f*ck the fuel economy...

"Но главное что водитель автомобиля Toyota Supra, если он, конечно, не самоубийца, обязан уметь и знать больше тех, кто ездит на т/с "общего назначения""-Эксперт группа журнала Ар тест от 1994 года..
Перейти в начало страницы
 
+Цитировать сообщение
beast_drc
сообщение 23.1.2012, 12:35
Сообщение #47


Вставить ник

Cуправод
******

Группа: Модераторы
Сообщений: 6 059
Регистрация: 26.5.2007
Из: Россия Москва ЮАО-ЮВАО
Пользователь №: 1 333
Авто:'99 ('92/'96) JZA80 RZ-S AT LHD



MaiNa, чтоб оно так протерлось просто лёжа на подкрылки я сильно сомневаюсь... там же еще гофра...


--------------------
"Проще продать атмо старую Супру и купить турбо новую Супру" - Да, проще. Интереснее? - Однозначно НЕТ
SZ AT > RZ-S AT > RZ-S AT LHD
Перейти в начало страницы
 
+Цитировать сообщение
MaiNa
сообщение 23.1.2012, 16:29
Сообщение #48


Вставить ник


***

Группа: Пользователи
Сообщений: 289
Регистрация: 20.10.2010
Из: Tver'
Пользователь №: 5 126
Авто:Supra 2JZ-GTE/AT



beast_drc Да да ты совершенно прав. Он был зажат между усилителем и подкрылком в следствии чего его и протерло.


--------------------
f*ck the fuel economy...

"Но главное что водитель автомобиля Toyota Supra, если он, конечно, не самоубийца, обязан уметь и знать больше тех, кто ездит на т/с "общего назначения""-Эксперт группа журнала Ар тест от 1994 года..
Перейти в начало страницы
 
+Цитировать сообщение
MaiNa
сообщение 12.2.2012, 7:56
Сообщение #49


Вставить ник


***

Группа: Пользователи
Сообщений: 289
Регистрация: 20.10.2010
Из: Tver'
Пользователь №: 5 126
Авто:Supra 2JZ-GTE/AT



Так как проблема решена тему можно закрывать..


--------------------
f*ck the fuel economy...

"Но главное что водитель автомобиля Toyota Supra, если он, конечно, не самоубийца, обязан уметь и знать больше тех, кто ездит на т/с "общего назначения""-Эксперт группа журнала Ар тест от 1994 года..
Перейти в начало страницы
 
+Цитировать сообщение

3 страниц V   1 2 3 >
Ответить в данную темуНачать новую тему
1 чел. читают эту тему (гостей: 1, скрытых пользователей: 0)
Пользователей: 0

 



RSS Текстовая версия Сейчас: 26.11.2025, 7:39